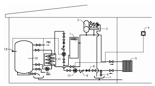
Схема обвязки: Электрокотел с водонагревателем накопительного типа с внешним пластинчатым теплообменником
Водонагреватель косвенного нагрева – незаменимое устройство в домах, где происходят частые перебои с горячей водой. Это приспособление состоит из водонагревателя и одноконтурного котла. Водонагреватель имеет вместимость от 10 до 10 000 литров воды. По способу расположения водонагреватель бывает горизонтальный и вертикальный.
Общая информация
Характеристики
Схема подключения электрокотла в отопительную систему с водонагревателем накопительного типа с внешним пластинчатым теплообменником.
Применение выносного теплообменника и насосной схемы циркуляции воды позволяет значительно ускорить процесс нагрева воды в водонагревателе, делает всю систему более ремонтопригодной, по сравнению со встроенным теплообменником. Данная схема применяется на объектах, имеющих стабильный источник теплоснабжения в течение всего года.
- Электрический котел
- Расширительный мембранный бак
- Группа безопасности
- Комнатный термостат
- Система отопления
- Вентиль для слива теплоносителя
- Слив
- Обратный клапан
- Косой фильтр (грязевик)
- Циркуляционный насос
- Внешний пластинчатый теплообменник
- Водонагреватель накопительного типа АВП
- Терморегулятор водонагревателя

Чтобы заказать данную обвязку, обратитесь к специалистам компании.
